在线互动式文档分享平台,在这里,您可以和千万网友分享自己手中的文档,全文阅读其他用户的文档,同时,也
低速电机的工作原理 与普通电机一样,定子通以三相电 或二相电 产生旋转磁场,高 速转子在磁场的
你好,低速电机的工作原理与普通电机一样,定子通以三相电(或二相电)产生旋转磁场,高速转子在磁场的作用下
汽车发电机工作原理是什么你真的汽车发电机是汽车的主要电源,其功用是在发动机正常运转时(怠速以上),向
哪来的超低速发电原理?只是没有铁芯而已,铁芯不是说风速低发电机转速就低,因为它阻力小,可以用变速箱把
2.由于传动比大,即发动机转速低而发电机转速高,所以发动机低速时发电机充电性能好。3.比功率大,可节约
简介工作原理柴油发电机基本信息柴油发电机组柴油发电机型号含义柴油发电机组含义的实例柴油发电机原理类型
汽轮发电机原理 蒸汽机利用高温高压的蒸汽膨胀做功,通过连杆、曲柄将活塞的往复运动转变为主轴的旋转运动
汽车交流发电机的工作原理。为了使交流发电机在低速运转时的输出电压 满足汽车上 用电 的要求,在发电机

新品发布--50W超低速高效发电机,50转\/分图片
600x604 - 41KB - JPEG

低速同步发电机的发电原理
340x292 - 15KB - JPEG
垂直轴低速永磁同步发电机的原理
300x300 - 23KB - JPEG

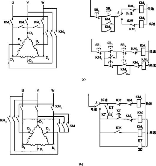
请问双速电机高低速工作原理?_360问答
530x564 - 47KB - JPEG

【垂直轴、无铁芯、风力发电机、低速高效、启
653x490 - 84KB - JPEG

【10kw永磁交流同步低速发电机【100转】】价
1024x768 - 242KB - JPEG

异步低速发电机风力发电机技术资料(图文讲解
400x400 - 15KB - JPEG

异步低速发电机风力发电机技术资料(图文讲解
300x300 - 17KB - JPEG
汽车雨刮电机高低速原理
420x281 - 29KB - JPEG

【永磁低速同步电机】最新最全永磁低速同步电
150x220 - 11KB - JPEG

汽车雨刮电机高低速原理
420x281 - 27KB - JPEG

【风力发电机厂家促销 小型垂直轴低速风力发
124x210 - 3KB - JPEG

交流发电机发电原理_交流发电机结构_交流发
391x260 - 27KB - PNG

低速永磁同步电机实验系统-风力发电-教育装备
587x386 - 33KB - JPEG

汽车雨刮电机高低速原理 - 新闻详情 - 买车网
420x219 - 10KB - JPEG