相似于普通减速机的输出轴直 径 低速电机不仅淘汰了笨重的减速机, 而且减少低速电机的工作原理
新型低速电机的工作原理,高低速电机原理,电动机的工作原理,步进电机工作原理,伺服电机工作原理,发电机的
新型低速电机的工作原理 下载积分:1500 内容提示:新型低速电机的工作原理 文档格式:PDF|浏览次数:3|
在线互动式文档分享平台,在这里,您可以和千万网友分享自己手中的文档,全文阅读其他用户的文档,同时,也
摘要:高低速是通过改变电机的极对数达到三相电机调速的目的。n1=60f/p可知异步电动机的同步转速与磁极对数
一般地,在纺织工业中经常使用交流力矩电动机,其工作原理和结构和单相异步电动机的相同,但是由于鼠笼型
复式永磁同步电动机的整体结构如图1所示。直驱式抽油机系统的主要核心是低速大力矩电机的研制开发。
有关高低速电机的接线图,高低速是通过改变电机的极对数达到三相电机调速的目的,双速从而改变电动机的转速
高低速电机的原理是什.最近看到厂子里的和面机是高低速,但是我忘了原理了。还记得几年前经常接高低速的

低速大扭矩液压马达工作原理 - 宁波北仑卓玛液
444x439 - 33KB - JPEG
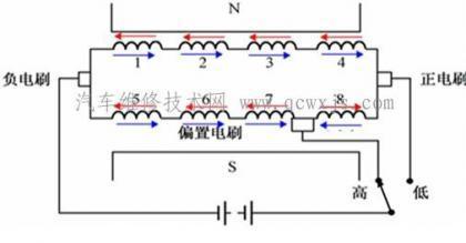
汽车雨刮电机高低速原理
420x281 - 29KB - JPEG

汽车雨刮电机高低速原理
420x281 - 27KB - JPEG

请问双速电机高低速工作原理?_360问答
530x564 - 47KB - JPEG

【力克川课堂】行走马达工作原理分析
490x339 - 58KB - JPEG

24V低速电动车直流无刷电机控制器,附原理图
600x450 - 27KB - JPEG

汽车雨刮电机高低速原理 - 新闻详情 - 买车网
420x219 - 10KB - JPEG

双速电机的工作原理_双速电机接线图_双速电
585x779 - 210KB - PNG

高低速双速电机原理图_双速电机调速控制电路
356x152 - 18KB - PNG

【永磁低速同步电机】最新最全永磁低速同步电
150x220 - 11KB - JPEG

低速大扭矩液压马达BM6-985摆线液压马达(现
680x867 - 82KB - JPEG

我想各种液压马达的工作原理和结构示意图
520x290 - 43KB - JPEG

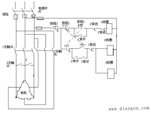
双速异步电动机控制线路的工作原理
500x375 - 45KB - JPEG

双速电机低速启动时是正转,高速是反转,这是什
600x450 - 38KB - JPEG

低速大扭矩摆线液压马达BM5-I-400,BM5-K-10
650x816 - 123KB - JPEG